Windbelastung bei nicht schwingenden Bauwerken
1.1 Nachweisgang der Windbelastung von Bauwerken
Der Nachweis der Windbelastung infolge maximaler Böen ist, wenn keine Schwin-gungsgefahr vorliegt, durch die enge Annäherung des NA des EC 1991-4 genau so einfach zu führen, wie bisher üblich. Die wesentlichen Schritte sind im folgenden Flussdiagramm dargestellt. Auf deer Seite Wind-Statik finder man ergänzende HInweise! Durch den NA sind alle Verfahren, wie z.B. Ansatz eines konstanten Winddruckes über die Höhe bei kleineren Bauwerken oder die Reduktion der Windlasten im Bauzustand nach wie vor gültig. Es gibt also diesbezüglich keine Änderung gegenüber der Anwendung der DIN 1055-4.

Die mittlere Spalte entspricht der bisherigen Vorgehensweise, nur wenn schwingungsanfällige Bauwerke vorliegen, treten Änderungen ein (rechte Spalte).
1.2 Windgeschwindigkeit oder Staudruck am Ort
Siehe dazu auf Seite Wind und Standort-Untersuchungen für weitere Hinweise und Verfahrensweisen.
1.3 Geschwindigkeitsdruck für nichtschwingungsanfällige Bauwerke
1.3.1 Allgemeines
In einem gleichförmigen Strömungsfeld mit der Geschwindigkeit V∞ herrscht der Atmosphärendruck p∞. In der Umgebung eines Körpers, der sich in dieser Strömung befindet, insbesondere vor dem Körper reduziert sich die Geschwindigkeit, damit steigt nach dem Bernoullischen Strömungsgesetz der Druck an. Der Geschwindigkeitsdruck q – früher auch Staudruck genannt , der einer Windgeschwindigkeit v zugeordnet ist, beträgt:

Die Luftdichte hängt von der Meereshöhe, der Lufttemperatur und dem Luftdruck ab. Sofern nicht anders geregelt, wird ein Wert von ρ = 1,25 kg/m^3 benutzt. Dafür ergibt sich:

mit u in [m/s]
In der Windzonenkarte (Bild 1.7) sind zeitlich gemittelte Windgeschwindigkeiten v_ref,0 und zugehörige Geschwindigkeitsdrücke q_ref,0 angegeben. Die charakteristischen Wer-te gelten für eine Mittelung über einen Zeitraum von 10 min mit einer Überschreitungswahrscheinlichkeit innerhalb eines Jahres von 0,02, d.h. in 50 Jahren wird im Mittel einmal der Wert erreicht oder überschritten (50-Jahreswind). Die Geschwindigkeit v_ref gilt für eine Höhe von 10 m über Grund in ebenem, offenen Gelände.
Wenn Bauwerke nur beschränkte Zeit stehen, oder beschränkte Zeit in einem nach-weiskritischen Zustand sind (z.B. Mastauskragung während der Montage, vor Setzten der nächsten Abspannung) kann die Windgeschwindigkeit und damit der Geschwindigkeitsdruck abgemindert werden, da die Wahrscheinlichkeit, dass der 50Jahres –Bemessungswind genau in diesem beschränktem Zeitfenster auftritt, sehr gering ist. Hierfür können die Abminderungsfaktoren nach Tabelle 1.6 angesetzt werden.

Der NA zum EC 1991-4 erlaubt auch die Berücksichtigung eines konstanten Geschwindigkeitsdruckes für kleinere Bauwerke, wie es in der alten DIN 1055 auch üblich war. Man vermeidet damit ein aufwändiges Abstufen der Winddrücke über der Höhe. Natürlich ist der Ansatz des genaueren Winddruckprofils immer möglich. Der sog. Geschwindigkeitsdruck wird bei nicht schwingungsfähigen Bauwerken (wie bisher) aus der sog. Böenwindgeschwindigkeit bestimmt. Dies ist die maximale Windgeschwindigkeit (Mittelwert plus Turbulenz) die – in einem Zeitfenster von ca. 2 bis 4 sec aus einer Mittelung bestimmt – im statistischen Mittel alle 50 Jahre einmal auftritt (50-Jahreswind), siehe oben.
Die Werte, die in der vorstehenden Tabelle für die Küste angegeben sind, gelten für küstennahe Gebiete in einem Streifen entlang der Küste mit 5 km Breite landeinwärts sowie auf den Inseln der Ostsee. Auf den Inseln der Nordsee ist das vereinfachte Verfahren nur bis zu einer Gebäudehöhe von 10 m zugelassen. Bei höheren Gebäuden muss die Schwingungsanfälligkeit geprüft werden.
Für niedrige Bauwerke (h≤25m) darf, ähnlich wie früher, ein vereinfachter, über die Höhe vollständig konstanter Ansatz für den Geschwindigkeitsdruck nach der folgenden Tabelle verwendet werden:

Der Geschwindigkeitsdruck ist also – im Gegensatz zur Treppenkurve der alten DIN 1055-4 (1986-08) – konstant bis zur jeweiligen Höhe anzunehmen! Für höhere Bauwerke als 25m – oder für genauere Rechnungen – wird der Verlauf des Geschwindigkeitsdruckes über die Höhe nach einem funktionalen Ansatz beschrieben. Die Bodenrauhigkeit, die durch Bewuchs und Bebauung erzeugt wird, beeinflusst dabei das Profil des Geschwindigkeitsdruckes. Dieser Einfluss ist nach den Gleichungen 1.25 bis 1.32 bzw. nach Anhang B der DIN 1055-4 (2005-03) genauer zu erfassen. In Anhang B sind Profile des Böengeschwindigkeitsdruckes für 4 Geländekategorien angegeben, mit denen der Einfluss der Bodenrauhigkeit erfasst wird. Stromab von ei-nem Rauhigkeitswechsel nimmt das Windprofil in einer Übergangszone allmählich die Form an, die der neuen Rauhigkeit entspricht. In dieser Übergangszone treten Misch-profile auf, die vom Abstand zum Rauhigkeitswechsel abhängen. Da große Gebiete mit gleichförmiger Bodenrauhigkeit in Deutschland selten vorkommen, treten in der Regel überwiegend Mischprofile auf. Als Regelfall sind drei Profile des Böengeschwindigkeitsdruckes angegeben. Das erste gilt im Binnenland, das zweite in einem Streifen entlang der Küste mit 5 km Breite landeinwärts (küstennahe Gebiete) sowie auf den Ostseeinseln und das dritte auf den Inseln der Nordsee. Diese sind wie folgt anzunehmen:
a) im Binnenland (Mischprofil der Geländekategorien II und III):

b) in küstennahen Gebieten sowie auf den Inseln der Ostsee (Mischprofil der Geländekategorien I und II):

c) auf den Inseln der Nordsee (Geländekategorie I):

Der Geschwindigkeitsdruck qref der mittleren Referenzgeschwindigkeit u_ref ist in der Windzonenkarte Bild A.1 des Anhangs A angegeben.
In Folgebild sind die Vereinfachungen der o.a. Tabelle für konstante Windruckansätze gegenüber den Werten der Mischprofile angegeben. Mann erkennt außerdem, dass für den Fall Windzone und Binnenland, der Geschwindigkeitsdruck sogar noch unter dem Wert der alten DIN 1055-4 (1986-08) liegt.

Der Einfluss der Bodenrauhigkeit darf abweichend von den Gleichungen (1.25) bis (1.32) genauer nach Anhang B der DIN 1055-4 (2005-03) bewertet werden. Steht das Bauwerk in exponierter Lage, also z.B. auf einem Berg oder höheren Hügel ist dieser windgeschwindigkeitserhöhende Einfluss nach Anhang B der DIN 1055-4 (siehe Abs. 1.2.4) zu berücksichtigen. Im Normalfall ist anzunehmen, dass die extreme Windgeschwindigkeit aus jeder Himmelsrichtung auftreten kann. Falls gesicherte statistische Erkenntnisse vorliegen (z.B. DWD) kann der Einfluss ungleicher Windgeschwindigkeiten aus verschiedenen Richtungen ausgenutzt werden. Das Folgebild zeigt beispielhaft eine Stärkewindrose: 
Da die extremen 50-Jahres Windgeschwindigkeiten i.a. nicht gemessen werden, muss aus den Messreihen auf die 50-Jahres Geschwindigkeit geschlossen werden. Durch Eintragung der richtungsabhängigen Häufigkeiten kann für jede Richtung ein Windgeschwindigkeit ermittelt werden, die eine 50jährige Auftretenswahrscheinlichkeit hat. In Folgebild ist eine solche Extrapolation dargestellt, es wird dabei eine Typ III Extremwertverteilung angenommen. Dabei werden nur die Jahresextremwerte verwendet. Man braucht diese über mindestens 10 bis 20 Jahre, besser sind 30 Jahre. In Bild ist die Approximation der Typ-III-Extremwertverteilung an die Messwerte im Gumbel-Wahrscheinlichkeitspapier dargestellt.

Die Windgeschwindigkeit mit einer jährlichen Auftretenswahrscheinlichkeit von 0,02 Referenzwindgeschwindigkeit vref nach DIN 1055-4 ergibt sich daraus zu 23,1 m/s. Die Betrachtung nur der Windeinwirkungen ist eine grobe Abschätzung, da zusätzlich noch die Ausrichtung der Windscheiben zum Wind eine Rolle spielt. Durch Anwendung dieser Vorgehensweise kann häufig viel Geld gespart werden, also z.B. wenn die Steifigkeiten in zwei Richtungen sehr unterschiedlich sind. Wichtig ist bei einer sektoralen Auswertung, dass für die einzelnen Windrichtungen nicht auf die Häufigkeit 0,02 extrapoliert wird, sondern (bei 12 Windrichtungen) auf den Wert 0,02 / 12 = 0,0017, da die Summe aller Richtungen wieder die Häufigkeit 0,02 aufweisen muss. Weitere Hinweise zu diesem Thema siehe: Berücksichtigung des Windklimas am Standort .
Wichtiger Hinweis: Für die Bestimmung von Windkräften darf das Verfahren nach Anhang C der Norm für schwingungsanfällige Tragstrukturen auch bei nicht schwingungsanfälligem Tragverhalten benutzt werden. Hierdurch wird – neben der Dynamik – auch die Auswirkung der Böenstruktur erfasst werden, d.h. der Effekt, dass in der Regel nicht das ganze Bauwerk von einer Böe eingehüllt wird. Hierdurch sinkt die gesamte Windbelastung. Bei der Vorgehensweise ist der Resonanzfaktor R zu Null zu setzen.
1.3.2 Topographie
Isolierte Hügel sowie Geländestufen beeinflussen insbesondere die mittlere Windgeschwindigkeit. Dieser Einfluss kann mit dem Topographiebeiwert c_0 nach EC 1-4 erfasst werden. Die gleiche Regelung ist auch in der DIN 1055-4 enthalten, dort heißt der Parameter c_t. Er gilt nicht für hügeliges Gelände und Gebirgsregionen. Der Topographiebeiwert c_0(z), in der DIN 1055-4 c_t genannt, wird auf die Windgeschwindigkeit am Fuß des Hügels oder des Geländesprungs bezogen. Er ist auf Bauwerke anzuwenden, die weniger als die halbe Länge des Abhangs oder weniger als das 1,5fache der Klippenhöhe vom Kamm entfernt sind. Der Topographiebeiwert ist definiert als:

Dabei sind: s Faktor nach Bild 1.16 oder 1.17 bezogen auf die effektive Länge Le der luvsei-tigen Steigung Φ luvseitige Steigung wie in Tabelle 1.5 definiert L_e effektive Länge der luvseitigen Steigung nach Tabelle 1.6 L_u tatsächliche Länge der luvseitigen Steigung (Projektion auf die Horizontale) L_d tatsächliche Länge der leeseitigen Steigung H effektive Höhe des Hügels oder des Geländesprungs x horizontaler Abstand des Bauwerks vom Kamm der Erhebung z vertikaler Abstand von der Geländeoberkante auf der Steigungsfläche
Tabelle − Werte für die effektive Länge L_e

Für Bauwerke in steilwandigen Tälern oder für Brücken, die solche Täler überspannen, muss die Notwendigkeit von Windgeschwindigkeitserhöhungen sorgfältig geprüft werden!

Das Profil der mittleren Geschwindigkeit ergibt sich zu: 
mit:
v_m(z) Profil der mittleren Geschwindigkeit in ebenem Gelände (nach o.a. Tabellen) Für das Profil der Turbulenzintensität gilt:

mit
I_v(z) = Profil der Turbulenzintensität in ebenem Gelände (Tabelle 1.3 bzw. 1.4) Das Profil des Böengeschwindigkeitsdruckes ergibt sich aus den o.a. Gleichung zu:

mit ρ-Luftdichte, ρ = 1,25 kg/m³ .
1.3.3 Einfluss von Nachbargebäuden
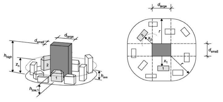
falls das Bauwerk dicht an ein anderes Bauwerk angrenzt, das mindestens doppelt so hoch ist, wie die mittlere Höhe der benachbarten Bebauung, kann es (abhängig von den Eigenschaften des Bauwerkes) bei bestimmten Windrichtungen erhöhten Windgeschwindigkeiten ausgesetzt sein. Diese Fälle sind zu berücksichtigen. Nationale Regelungen gibt es hierzu nicht. Im Anhang A4 des EC 1991-4 steht folgende Regelung: Die Bemessung der dem hohen Gebäude benachbarten Gebäude kann näherungsweise mit einer Windgeschwindigkeit, die in einer Höhe zn über Bodenniveau durchgeführt werden. Es gilt (vgl. dazu Folgebild):

Der Radius r wird wie folgt bestimmt: r = h_high wenn h_high <= 2 d_large
r = 2 d_large wenn hhigh > 2 d_large
Einfluss eines höheren auf ein niedrigere Bauwerke:

Bei eng benachbarten Gebäuden können umgekehrt Abschattungseffekte auftreten. Dieser Effekt darf berücksichtigt werden. Durch eng benachbarte Gebäude wird das Windprofil nach oben geschoben. Es bildet sich eine sog. Verdrängungsschicht aus. Die Versatzhöhe wird mit h_dis bezeichnet (dis steht für displacement=Verschiebung) und kann anhand der folgenden Beziehungen bestimmt werden. Das Profil des Böengeschwindigkeitsdruckes als Funktion der Höhe, darf um die Versatzhöhe h_dis nach oben ver-schoben werden, vgl. Folgebild:

h_ave ist die durchschnittliche Höhe mehrerer Gebäude (ave für average – Mittelwert).
Es gilt:
| x<= 2 h_ave : | dann ist h_dis der kleinere Wert von 0 ,8 h_ave oder 0,6 h |
| 2 h_ave< x < 6 h_ave: | dann ist h_dis der kleinere Wert von 1,2 h_ave-0,2x oder 0,6 h |
| x>= 6 h_ave : | dann ist h_dis=0 |
In komplexen Situationen können Windkanalversuche angezeigt sein.
1.4 Erfassung der Einwirkungen (Drücke, Lasten)
Die Windlasten werden in der Norm, wie bisher, in Form von Winddrücken und Windkräften erfasst. Die Windlast ist unabhängig von der Himmelsrichtung mit dem vollen Rechenwert des Geschwindigkeitsdruckes wirkend zu berechnen. Eine genauere Berücksichtigung des Einflusses der Windrichtung ist zulässig, wenn ausreichend gesicherte statistische Erkenntnisse vorliegen, s.o.. Die Winddrücke wirken auf außen liegende Oberflächen von Baukörpern und infolge der Durchlässigkeit der äußeren Hülle auch auf innen liegende Oberflächen. Der Winddruck wirkt normal zur betrachteten Oberfläche. Wenn der Wind an größeren Flächen vorbei streicht, kann es erforderlich werden, auch die parallel zur Fläche wirkenden Reibungskräfte zu berücksichtigen. Bei ausreichend steifen, nicht schwingungsanfälligen Tragwerken oder Bauteilen genügt es, die Windwirkung durch den Ansatz einer statischen Ersatzlast nach Abschnitt 8 bis 10 der Norm zu erfassen. Die Ersatzlasten werden auf der Grundlage von maximalen Böenwindgeschwindigkeiten festgelegt. Bei schwingungsanfälligen Konstruktionen wird die Beanspruchung infolge von böenerregten Schwingungen durch eine statische Ersatzlast nach Anhang C der Norm erfasst. Die Ersatzlast beruht auf der zeitlich gemittelten Windlast, die um den Böenreaktionsfaktor vergrößert wird. Gegebenenfalls sind sonstige dynamische Windwirkungen zu untersuchen. Dazu zählen insbesondere:
- Wirbelerregte Querschwingungen infolge periodischer Wirbelablösung an zylindrischen oder prismatischen Baukörpern. Die Bauwerksbeanspruchungen können mit Hilfe der angegebenen Verfahrens bestimmt werden;
- Selbsterregte Schwingungen, wie z.B. Galloping, Divergenz und Flatterschwingungen. Die Bauwerksantworten können mit Hilfe der iangegebenen Hilfen behandelt werden;
- Interferenzschwingungen infolge Beeinflussung durch benachbarte Baukörper. Für derartige Fälle sind in Abschnitt Hilfen gegeben;
- Stochastische Translationsschwingungen quer zur Windrichtung, sowie stochastische Torsionsschwingungen;
- Schwingungen von Hängern und Seilen, die durch die kombinierte Wirkung von Regen und Wind induziert werden können .
Hierauf wird in Kapitel Winddynamik genauer eingegangen. Ausdrücklich zugelassen sind weitergehende Untersuchungen, die dem Stande des Wissens entsprechen. Hierzu zählen z.B. Windkanaluntersuchungen.
1.5 Nachweis bei nicht-schwingungsanfälligen Konstruktionen
1.5.1 Winddruck
Wenn die Überprüfung der Schwingungsanfälligkeit ergeben hat, dass keine Schwingungserscheinungen zu erwarten sind, wird die Ermittlung der Winddrücke, wie bisher, durchgeführt. Der Winddruck, der auf eine Außenfläche eines Bauwerks wirkt, ist
.
Dabei ist c_pe der aerodynamische Beiwert für den Außendruck nach DIN 1055-4, Abs. 12. z_e die Bezugshöhe für den Außendruck q der Geschwindigkeitsdruck nach Abs. 1.6
Der Winddruck, der auf eine Oberfläche im Inneren eines Bauwerks wirkt, ist
.
Dabei ist cpi der aerodynamische Beiwert für den Innendruck nach Abschnitt 12; zi die Bezugshöhe für den Innendruck nach Abschnitt 12.
Der Innendruck in einem Gebäude hängt von Größe und Lage der Öffnungen in seiner Außenhaut ab. Eine Wand, bei der ein Anteil der Wandfläche bis 30% offen ist gilt als durchlässige Wand. Fenster, Türen und Tore dürfen im Hinblick auf den Innendruck als geschlossen angesehen werden, sofern sie nicht betriebsbedingt bei Sturm geöffnet werden müssen, wie z.B. die Ausfahrtstore von Gebäuden für Rettungsdienste oder Feuewrwehr. Der Nachweis des Innendrucks ist in der Regel nur bei Gebäuden mit nicht unterteiltem Grundriss wie z.B. Hallen, Scheunen o.ä. erforderlich, jedoch nicht bei üblichen Büro- und Wohngebäuden. Liegt der Öffnungsanteil der Außenwände unter 1% und ist er über der Fläche annähernd gleichmäßig verteilt, ist der Nachweis ebenfalls nicht erforderlich. Bei Gebäuden, die überwiegend durch leichte Trennwände unterteilt sind, wird der folgende Nachweis empfohlen. Bei Räumen, die von Außen- und Innenwänden umschlossen sind, wird der Innendruck durch die Lage der Öffnungen bezüglich des äußeren Druckfeldes gesteuert. Ein Katzenschlupfloch auf der Druckseite sorgt dafür, dass der außen anstehende Druck den Innenraum sozusagen aufpumpen kann. Innen herrscht dann konstanter Druck, so wie außen vor dem Katzenschlupfloch. Liegt dieses auf der Rück- also der Sogseite, herrscht dort ein Unterdruck, der sich auch dem Innenraummitteilt. Die Luft wird also sozusagen aus dem Gebäude herausgesaugt. Die Regelungen des Außen- und Innendruckes sind im EC 1991-4 anders als in der DIN 1055-5. Zunächst werden zur Erinnerung die DIN Regeln vorgestellt.

Dabei ist: 
mit
F_Oe,lp: Gesamtfläche der Öffnungen in den leeseitigen und windparallelen Flächen
F_Oe,a: Gesamtfläche der Öffnungen aller Wände
Die Belastung infolge von Winddruck ist die Resultierende von Außen- und Innendruck. Beispiele für die Überlagerung sind im Folgebild angegeben.

Ein Beispiel für die Nichtbeachtung dieses Effektes zeigt Folgefoto.. Sofern der Innendruck entlastend auf eine betrachtete Reaktionsgröße einwirkt, ist er zu Null anzunehmen.

Die Regelungen im Eurocode sind etwas abweichend.
Windreibungskräfte
Der an Flächen paralel vorbeistreichende Wind kann dort Reibungskräfte absetzen. Dies kann bei sehr großen Bauwereken von Interesse sein. Im Eurocode sind die Regelungen in Bezug auf die Reibungskräfte des Windes auf von ihm bestrichenen Flächen etwas anders als in der DIN 1055-4 geregelt. Zunächst gibt es im Gegensatz zur DIN 1055-4 nun ein eindeutiges Kriterium, ab wann die Reibung berücksichtigt werden muss:

d.h. folgendes Kriterium muss für die Vernachlässigung der Reibung erfüllt sein:
.
Des Weiteren gibt es ein Bild, welches die Bezugsfläche definiert. In DIN 1055-4 wurden die Reibungskräfte auf die Gesamtfläche aller windparallelen Wände angesetzt. Der Abstand der Fläche zur luvseitigen Vorderkante wird ebenfalls vorgegeben, es ist der kleinere Wert aus 2xb oder 4xh. Die Strömung muss sich wieder anlegen, um Reibkräfte zu erzeugen.

Die gesamte Reibkraft ergibt sich zu:
. Darin ist:
c_fr der aerodynamische Reibungsbeiwert nach Tabelle 1.7 z_e die Bezugshöhe in der die Fläche liegt; A_fr die Summe Bezugsfläche (benetzte Fläche). Die Beiwerte ergeben sich aus der folgenden Tabelle:

Die Reibungsbeiwerte entsprechen denen der DIN 1055-4.
1.5.2 Windkraft
Die Gesamtwindkraft, die auf ein Bauwerk oder ein Bauteil einwirkt, wird im Eurocode und in der DIN 1055–4 i.a. nicht über eine Integration über die Winddrücken cp berechnet, was eine mühselige Rechnerei zur Folge hätte, sondern mit Hilfe von aerodynamischen Kraftbeiwerten c_f ermittelt. Druckangaben werden immer bei großflächigen Baukörpern gemacht, wo die Angabe von Kraftbeiwerte nicht sinnvoll wäre (z.B. Wände, Dächer, etc). Die Kraftbeiwerte enthalten bereits die Korrelation infolge der endlichen Böengrößen.
Im Eurocode sind deutlich mehr Konstruktionen behandelt als in der DIN 1055-4.
Für die Ermittlung der resultierenden Kraft in folge Wind gilt generell:
.
| Darin ist | ||
|---|---|---|
| c_f | der aerodynamische Kraftbeiwert nach DIN 1055-4, Abs. 12 | |
| z_e | die Bezugshöhe für den Kraftbeiwert | |
| A_ref | die Bezugsfläche für den Kraftbeiwert | |
| q | der Geschwindigkeitsdruck |
Die Windkraft kann bauabschnittsweise zerlegt werden. Die Lage des Lastangriffspunktes der Gesamtwindkraft richtet sich nach Gestalt und Lage des Baukörpers. Sie ist in Zusammenhang mit den aerodynamischen Kraftbeiwerten, die die Druckvertei-lung beschreiben angegeben. Hierbei ist auch eine Ausmitte der Körperachse der Windlastresultierenden quer zur Körperachse anzusetzen in der Größe von
.
soweit bei den Angaben über die aerodynamischen Kraftbeiwerte nichts anderes geregelt ist. Dabei ist bj die Breite des Baukörpers in Teilabschnitt j quer zur Stabachse.
1.6 Aerodynamische Formbeiwerte
Die aerodynamischen Formbeiwerte werden im Windkanal bestimmt. Hierzu werden Modelle der tatsächlichen Struktur nach definierten Maßstabsgesetzen erstellt und die am Modell auftretenden Drücke durch Drucksensoren gemessen. Wenn Kräfte gemessen werden sollen, werden die Modelle auf sog. Windkanalwaagen gestellt und die resultierenden Kräfte ermittelt. Aus der im Windkanal einwirkenden Windgeschwindigkeit, der resultierenden Kraft (oder dem Druck) kann dann durch Division durch eine Bezugsfläche ein dimensionsloser aeroelastischer Formbeiwert ermittelt werden. Für die Kraftberechnung muss die gewählte Bezugsfläche bekannt sein.
1.6.1 Druckbeiwerte für Gebäude
1.6.1.1 Allgemeines
Die Außendruckbeiwerte cpe für Bauwerke und Bauteile hängen von der Größe der Lasteinzugsfläche A ab. Hohe Druckspitzen sidn immer sehr lokal ausgeprägt und werden deshalb auch nur lokal, d.h. auf kleinen Flächen „gespürt“. Auf größeren Bezugsflächen werde lokale hohe Druckspitzen sozusagen herausgemittelt, da andere Bereche, außerhalb der Druckspitze, geringer belastet sind.
Die Außendruzckbeiwerte werden in den maßgebenden Tabellen für die entsprechende Gebäudeform für Lasteinzugsflächen von 1 m2 und von 10 m2 als cpe,1 bzw. cpe,10 angegeben. Für andere Größen der Lasteinzugsfläche erhält man die Änderung der Werte aus dem Folgebild. c_pe ist wie folgt festgelegt:

Das Bild zeigt im Grunde nur die lineare Interpolatiuon zwischen den beiden Grenzwerten für 1 m^2 und 10 m^2.

Die Werte für Lasteinzugsflächen < 10 m² sind ausschließlich für die Berechnung der Ankerkräfte von unmittelbar durch Windeinwirkungen belasteten Bauteilen und für den Nachweis der Verankerungen und ihrer Unterkonstruktion zu verwenden. Die Beiwerte c_pe,1 und c_pe,10 in den Tabellen 3 bis 7 der Norm werden für die orthogonalen Anströmrichtungen 0°, 90° und 180° angegeben, geben jedoch den höchsten auftretenden Wert innerhalb des Bereichs von ± 45° um die angegebene orthogonale Anströmrichtung wieder.
Vertikale Wände von Gebäuden mit rechteckigem Grundriss Für Wände von Baukörpern mit rechteckigem Grundriss dürfen die Außendrücke über die Baukörperhöhe gestaffelt nach Bild 1.28 angesetzt werden. Hierbei werden also die Erleichterungen des konstanten Windlastansatzes bei Gebäuden bis 25m Höhe nicht ausgenutzt. Dazu wird angenommen, dass der Druck in horizontalen Streifen über die Streifenhöhe konstant ist. Als Bezugshöhe ze für den Geschwindigkeitsdruck des jeweiligen Streifens ist die Höhe seiner Oberkante anzusetzen. Die Staffelung er-folgt in Abhängigkeit vom Verhältnis von Baukörperhöhe zu -breite, h/b, in folgender Weise: − Für Baukörper mit h ≤ b, wird ein einziger Streifen der Höhe h angenommen − Für Baukörper mit b < h ≤ 2 b wird ein unterer Streifen der Höhe b sowie ein oberer Streifen der Höhe (h-b) angenommen. − Für Baukörper mit h > 2b wird ein unterer Streifen der Höhe b sowie ein oberer Streifen der Höhe b, der sich von (h-b) bis h erstreckt, angenommen. Der Zwi-schenbereich wird in eine angemessene Anzahl von weiteren Streifen unterteilt.
1.6.1.2 Vertikale Wände von Gebäuden mit rechteckigem Grundriss
Für Wände von Baukörpern mit rechteckigem Grundriss dürfen die Außendrücke über die Baukörperhöhe gestaffelt gemäß Folgebild angesetzt werden. Hierbei werden also die Erleichterungen des konstanten Windlastansatzes bei Gebäuden bis 25m Höhe nicht ausgenutzt. Dazu wird angenommen, dass der Druck in horizontalen Streifen über die Streifenhöhe konstant ist. Als Bezugshöhe z_e für den Geschwindigkeitsdruck des jeweiligen Streifens ist die Höhe seiner Oberkante anzusetzen. Die Staffelung erfolgt in Abhängigkeit vom Verhältnis von Baukörperhöhe zu -breite, h/b, in folgender Weise:
- Für Baukörper mit h ≤ b, wird ein einziger Streifen der Höhe h angenommen
- Für Baukörper mit b < h ≤ 2 b wird ein unterer Streifen der Höhe b sowie ein oberer Streifen der Höhe (h-b) angenommen.
- Für Baukörper mit h > 2b wird ein unterer Streifen der Höhe b sowie ein oberer Streifen der Höhe b, der sich von (h-b) bis h erstreckt, angenommen. Der Zwi-schenbereich wird in eine angemessene Anzahl von weiteren Streifen unterteilt.

Für übliche Bauwerke werden in dere folgenden Tabelle die Außendruckbeiwerte c_pe,1 und cpe,10 für die Bereiche A bis E nach dem nächsten Bild angegeben. Die windparallelen Wände werden dabei in maximal drei Bereiche nach Bild 1.26 eingeteilt. A, B, C, D und E nach Bild 1.26 werden in Tabel-le 1.9 in Abhängigkeit vom Verhältnis h/d angegeben. Zwischenwerte dürfen linear in-terpoliert werden.

Die folgende Tabelle gibt die bereichsweise abhängigen Druckbeiwerte:

In der DIN 1055-4 (2005-03) ist im Abschnitt 12 sind ebenso, wie im Eurocode eine große Zahl von Formbeiwerten angegeben. Im Folgenden ist eine Liste der angegebenen Bauwerke gezeigt, auf die Widergabe der Werte wird – wegen des Umfangs – verzichtet.
12 Aerodynamische Beiwerte…………………………………………………………………………………………20
12.1 Druckbeiwerte für Gebäude………………………………………..…………………………………………..20
14.1.1 Allgemeines……………………………………………………………………………………..……………..20
16.1.2 Vertikale Wände von Gebäuden mit rechteckigem Grundriss……………………………………………..20
18.1.3 Flachdächer……………………………………………………………………………………………………..24
19.1.4 Pultdächer……………………………………………………………………………………………………….26
20.1.5 Sattel- und Trogdächer…………………………………………………………………………………………28
21.1.6 Walmdächer……………………………………………………………………………………………………..31
22.1.7 Druckbeiwerte für Sheddächer…………………………………………………………………..…………..33
23.1.8 Innendruck bei geschlossenen Baukörpern……………………………………………………..………….35
24.1.9 Druckbeiwerte innenliegende Oberflächen seitlich offener Baukörper……..……………..…………37
25.1.10 Resultierender Winddruck für Außenwandbekleidungen…………………………………………………38
26.2 Druckbeiwerte für freistehende Dächer………………………………………………………………………..38
27.3 Druckbeiwerte für freistehende Wände und Kraftbeiwerte für Anzeigetafeln……… ……………………..40
28.3.1 Druckbeiwerte für freistehende Wände ……………………………………………… ………..…………40
29.3.2 Abschattungsfaktoren für freistehende Wände………………………………….…………….….……….42
30.3.3 Kraftbeiwerte für Anzeigetafeln……………………………………………….………………….………….43
31.4 Kraftbeiwerte für Bauteile mit rechteckigem Querschnitt…………………………………………..……….44
32.5 Kraftbeiwerte für Bauteile mit kantigem Querschnitt………………………………………………..……….45
33.6 Kraftbeiwerte für Bauteile mit regelmäßigem polygonalem Querschnitt……………………………..……46
34.7 Kreiszylinder……………………………………………………………………………………………..………47
35.7.1 Kraftbeiwerte………………………………………………………………..……………..….………………47
36.7.2 Kraftbeiwerte für vertikale Zylinder in Reihenanordnung………………………………..……………….49
37.7.3 Druckbeiwerte………………………………………………………………………………..……………….50
38.8 Kraftbeiwerte für Kugeln……………………………………………………………………….…………………52
39.9 Kraftbeiwerte für Fachwerke………………………………………………………………….………………….53
40.10 Abminderung der Windkräfte auf hintereinander liegende gleiche Stäbe, Tafeln oder Facherke…..56
41.11 Kraftbeiwerte für Flaggen ………………………………………………………………….…………………..58
42.12 Reibungsbeiwerte……………………………………………………………………..…………………………59
43.13 Effektive Schlankheit und Abminderungsfaktor zur Berücksichtigung der Schlankheit………………………………………………………………………………………..……………………….59
Im EC 1991-4 sind die folgenden Baukörper geregelt:
7 Aerodynamische Beiwerte……………………………………………………………………………………………………….. 30
7.1 Allgemeines…………………………………………………………………………………………………………………………. 30
7.1.1 Bestimmung der aerodynamischen Beiwerte………………………………………………………………………… 30
9.1.2 Exzentrisch und günstig wirkende Drücke und Kräfte ……………………………………………………………. 31
10.1.3 Auswirkungen von Eis und Schnee…………………………………………………………………………………….. 31
11.2 Druckbeiwerte für Gebäude……………………………………………………………………………………………………32
12.2.1 Allgemeines……………………………………………………………………………………………………………………… 32
13.2.2 Vertikale Wände von Gebäuden mit rechteckigem Grundriss………………………………………………….. 33
14.2.3 Flachdächer……………………………………………………………………………………………………………………… 36
15.2.4 Pultdächer ………………………………………………………………………………………………………………………. 39
16.2.5 Sattel- und Trogdächer………………………………………………………………………………………………………. 42
17.2.6 Walmdächer……………………………………………………………………………………………………………………… 46
18.2.7 Sheddächer …………………………………………………………………………………………………………………….. 47
19.2.8 Gekruümmte Dächer und Kuppeln………………………………………………………………………………………. 49
20.2.9 Innendruck……………………………………………………………………………………………………………………….. 50
21.2.10 Druck auf mehrschalige Wand- und Dachflächen………………………………………………………………… 52
22.3 Freistehende Dächer …………………………………………………………………………………………………………… 53
23.4 Freistehende Wände, Brüstungen, Zäune und Anzeigetafeln…………………………………………………….. 60
24.4.1 Freistehende Wände und Brüstungen………………………………………………………………………………….. 60
25.4.2 Abschattungsfaktoren für Wände und Zäune………………………………………………………………………… 61
26.4.3 Kraftbeiwerte für Anzeigetafeln…………………………………………………………………………………………… 62
27.5 Reibungsbeiwerte ……………………………………………………………………………………………………………….. 63
28.6 Kraftbeiwerte für Bauteile mit rechteckigem Querschnitt ………………………………………………………….. 64
29.7 Kraftbeiwerte für Bauteile mit kantigem Querschnitt ………………………………………………………………… 66
30.8 Kraftbeiwerte für Bauteile mit regelmäßigem polygonalem Querschnitt ……………………………………… 66
31.9 Kreiszylinder ………………………………………………………………………………………………………………………. 68
32.9.1 Außendruckbeiwerte ………………………………………………………………………………………………………… 68
33.9.2 Kraftbeiwerte …………………………………………………………………………………………………………………… 70
34.9.3 Kraftbeiwerte für vertikale Zylinder in Reihenanordnung ……………………………………………………….. 72
35.10 Kraftbeiwerte für Kugeln ……………………………………………………………………………………………………. 73
36.11 Kraftbeiwerte für Fachwerke, Gitter und Gerüste ………………………………………………………………….. 74
37.12 Flaggen …………………………………………………………………………………………………………………………… 77
38.13 Effektive Schlankheit, Abminderungsfaktor zur Berücksichtigung der Schlankheit…………………….. 78